全國政協委員、奧克股份(300082.SZ)董事長朱建民接受采訪時表示,奧克股份已經建立了國內最大、共計5萬立方米的低溫乙烯儲罐,公司未來五年將依托該項目,發展乙烯研制加工、高附加值差異化產業,此外,公司未來發展方向將優先向上下游方向拓展。
朱建民稱,公司投建揚州項目時基本確定了,未來要保證40%的環氧乙烷能自給自足,生產環氧乙烷就必須考慮原料乙烯的供應保障;就全球來說,乙烯資源是過剩的,盡管目前國內需求仍然存在缺口;因此公司的乙烯主要來源是進口,肯定是不生產的。
他解釋道,公司建立國內最大的乙烯罐,首要目的是滿足環氧乙烷的生產;其次便是發展乙烯加工高附加值差異化產業,但乙烯加工業中大宗類產品是不會做的;再者,也可以做乙烯貿易。
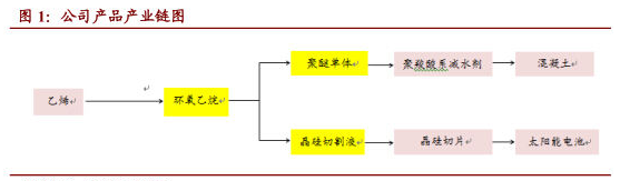
海通證券發布研究報告顯示,奧克股份定位為環氧乙烷精細化工新材料企業,圍繞環氧乙烷進行產品研發,主導產品先后經歷了非離子表面活性劑--光伏切割液--減水劑聚醚的變遷。按照與揚州化工產業園簽訂的協議,公司計劃建設“碳酸乙烯酯/碳酸二甲酯項目”,未來有可能進入附加值較高的聚碳酸酯領域,該項目現處于論證階段,若產業化成功,將為公司帶來新的盈利增長點。
公司產品產業鏈圖:(來源:宏源證券研究報告)
















